Identifying Operating States for Equipment and System Diagnostics
Machinery diagnostics require analysis of the time series of sensor and control signals. To analyze the time series data, different operating states that describe the transients of the measured variables need first be detected. After that, some higher level description should be used to further analyze these operating states.
Finding operating states from the measured time series data requires segmentation of the time series data. Segmentation is a method that allows the dividing of time series data into smaller groups of data sets that describe the patterns of the measured variables. In segmentation, the time series data are transformed into piecewise representation. A segment is a contiguous subset of a time series.
Time series segmentation is often used as a preprocessing step in time series analysis applications. Time series segmentation is exploited in a wide range of applications such as medical diagnostics, analysis of financial time series, speech processing, or sensor signal analysis.
Typically, in modern machinery there is already a lot of information available about the operation of the machine, e.g. process and control data through communication buses, which can be used in analysis. In addition to this, condition monitoring specific sensors can also be added to the system.
When all this information from communication busses and additional sensors are recorded, it leads to the generation of a huge amount of data. High dimensionality complicates the processing of time series data, especially from the pattern recognition point of view. After segmentation, the segments have to be organized into groups of similar members so that data can be classified against these groups. This grouping process is often referred to as clustering.
A cluster is a collection of objects that are similar between them and are dissimilar to the objects belonging to other clusters. These clusters are then interpreted to be operating states. Diagnostics can now be focused on these operating states or even a single interesting operating state. Most information in regard to the detection of anomalies is usually obtained from operating states that have the biggest changes in the analyzed variables.
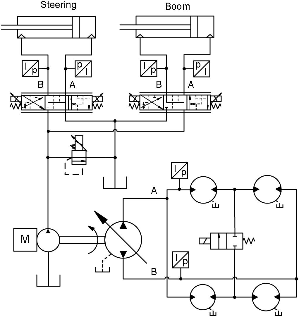
Researchers from Tempere University of Technology studied the operating states of a wheel loader for diagnostics purposes using a real time simulation model of an articulated-frame-steered wheel loader.
The wheel loader, referred to as a GIM-machine, was designed to serve as a platform for different types of research. The frame of the machine is original, but the control system, electronics, and hydraulics had been changed for a variety of research purposes.
In this case, a hydrostatic transmission was implemented with an electronically actuated variable displacement pump and fixed displacement motors. Steering was executed by a hydraulic cylinder. The stroke of the steering cylinder was controlled by means of an electronically actuated proportional valve as well as other cylinders (boom, telescope, and bucket) in the working hydraulics.
Separate fixed displacement pumps were used for the steering and for the working hydraulics. A real-time hardware-in-the-loop (HIL) simulation model for the GIM machine had been developed using the Matlab/Simulink environment for the GIM research project (www.gim.tkk.fi). It is used mainly in the development of the control and the hydraulic systems of future autonomous mobile machines. The model and its sub models, such as the hydraulic component models, were verified by laboratory measurements and the model has proved its capability to even tune the control parameters of the control system. From this perspective, it is also very well suited for fault diagnostic research.
Altogether, 20 test drives were carried out to obtain measurement data for analysis purposes. The measured data comprised two different data sets: hydrostatic transmission and working hydraulics.
Forty-one different operating states were found from the measurement data using the sliding window method with piecewise linear regression for time series segmentation and the k-means algorithm for the clustering and classification of the pre-processed segments.
The recognized operating states were further analyzed using the quantization error method to detect anomalies. Simulated leakages in the main hydraulic components (HST pump and control valve) of the hydrostatic transmission and working hydraulics were used as anomalies. One operating state from both data sets were selected as examples. One state was from the situation where the machine was reversed and the other in which the boom was lifted up. Overall, the quantization error was higher in case of internal leakage. From the mean of the quantization error, the anomalies can be seen even more clearly.
Data-driven methods can be implemented in different kinds of machines. Insufficient sensor information may limit the number of applications, but the analysis methods in general are not restricted to a specific machine type. The thresholds in segmentation and anomaly detection need be defined based on specific applications and need specific knowledge about the operation of the system.
The selection of critical measurement signals describing the operation of the machine also requires knowledge about the machine. The operating state recognition method enables the detection of sudden critical faults as well as slowly evolving faults like internal leakages, which were studied to demonstrate the functionality of this proposed method. The simultaneous examination of several variables and data sets enabled a more generic method of detecting several different anomalies and applying it to different machine types.
In the future, longer and more versatile test runs will be performed, different anomalies will be tested, and the operating state recognition method will be implemented in a real machine.
This article is based on SAE technical paper 2013-01-2409 by Tomi Krogerus, Mika Hyvönen, and Kalevi Huhtala, Tampere University of Technology.
Top Stories
INSIDERLighting Technology
Using Ultrabright X-Rays to Test Materials for Ultrafast Aircraft
INSIDERManufacturing & Prototyping
New 3D-Printable Nanocomposite Prevents Overheating in Military Electronics
INSIDERDefense
F-22 Pilot Controls Drone With Tablet
Technology ReportAR/AI
Talking SDVs and Zonal Architecture with TE Connectivity
INSIDERManufacturing & Prototyping
New Defense Department Program Seeks 300,000 Drones From Industry by 2027
INSIDERAerospace
Anduril Completes First Semi-Autonomous Flight of CCA Prototype
Webcasts
Test & Measurement
SAE Automotive Engineering Podcast: Additive Manufacturing
Information Technology
A New Approach to Manufacturing Machine Connectivity for the Air Force
Automotive
Optimizing Production Processes with the Virtual Twin
Power
EV and Battery Thermal Management Strategies
Manufacturing & Prototyping
How Packet Digital Is Scaling Domestic Drone Battery Manufacturing
Automotive
Advancements in Zinc Die Casting Technology & Alloys for Next-Generation...
Similar Stories
ArticlesRF & Microwave Electronics
Radar, Electronic Warfare, and Electronic Intelligence Testing: Identifying...



